Электронная база данных инновационных решений
и проектов по обращению с отходами
Войти
На главную
Посмотр проекта : СПОСОБ КОМПЛЕКСНОЙ ПЕРЕРАБОТКИ ОТХОДОВ С ИСПОЛЬЗОВАНИЕМ РЕКУПЕРАЦИИ И АККУМУЛИРОВАНИЕМ ЭНЕРГИИ
Название проекта
На русском
На английском
Информация об авторах
(нажмите чтобы развернуть)
Курников Александр Серафимович (RU), Мизгирев Дмитрий Сергеевич (RU)
Информация об интеллектуальной собственности
(нажмите чтобы развернуть)
Патентообладатель: Курников Александр Серафимович (RU), Мизгирев Дмитрий Сергеевич (RU) RU 2446112 C2 C02F9/00 (2006.01) C02F11/00 (2006.01) B09B3/00 (2006.01)
Дата патента, Статус, Группа отходов
Запатентован
Не запатентован
Патент приостановлен
Чрезвычайно опасные
Высоко опасные
Умеренно опасные
Малоопасные
Практически неопасные
НИОКР
Тематическое направление
Ключевые слова
Аннотация на русском
(нажмите чтобы развернуть)
Изобретение относится к областям экологии и энергетики, в частности комплексной переработки сточных вод и органического мусора посредством генерации биогаза, и очистки нефтесодержащих вод с последующим их сжиганием для использования полученной при сгорании теплоты в целях энергоснабжения. Аккумулирование энергии осуществляется электролитическим разложением воды и хранением с последующим сжиганием в котлоагрегате газообразного водорода. Станция в своем составе содержит перерабатывающий комплекс, содержащий устройства предварительной подготовки отходов к обработке с последующей их переработкой, энергетический комплекс, содержащий тепло- и электрогенерирующее устройства, в которых энергия получается за счет сжигания переработанных отходов в котлоагрегатах с последующим получением пара, а также блок аккумулирования энергии. Обеспечивается повышение эффективности комплексной переработки отходов в тепловую энергию.
Аннотация на английском
(нажмите чтобы развернуть)
Корреляция с другими проектами
(нажмите чтобы развернуть)
Наиболее близко по технической сущности является изобретение «Способ комплексной переработки эксплуатационных судовых отходов с использованием рекуперации» патент Российской Федерации RU 2381185.
Техническая информация
(нажмите чтобы развернуть)
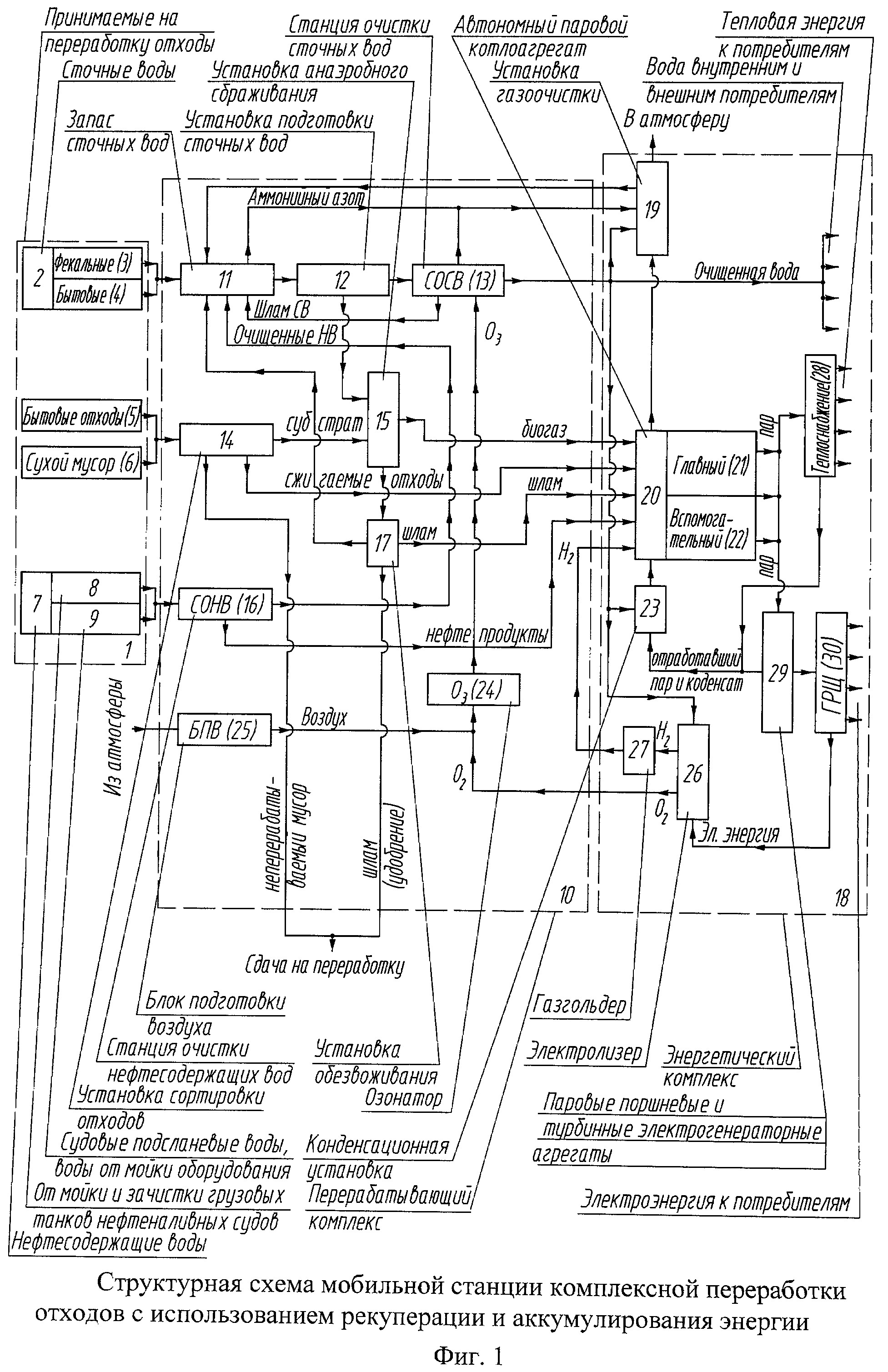
Способ реализуется на станции, состоящей из двух функциональных комплексов - перерабатывающего и энергетического. Первый комплекс служит для предварительной подготовки отходов к обработке с последующей их переработкой. В энергетический комплекс входят тепло- и электрогенерирующие устройства, в которых энергия получается за счет сжигания переработанных отходов в паровых котлоагрегатах. Принципиальная схема станции комплексной переработки отходов с использованием рекуперации и аккумулирования энергии представлена на фигуре 1. Известны устройства стационарных комплексов и станций переработки твердых бытовых отходов и сточных вод, описанные в источниках [1], [2], [3], [5], [9] и мобильных судовых [4], [6], [7], [8]. Наиболее близко по технической сущности является изобретение «Способ комплексной переработки эксплуатационных судовых отходов с использованием рекуперации» патент Российской Федерации RU 2381185. Общими недостатками данных объектов являются следующие: - перерабатывают преимущественно один вид отходов, узко специализированы; - не полон цикл переработки и генерации; - статичность; - высокое энергопотребление; - неудовлетворительные массо-габаритные показатели комплексов; -длительность процесса переработки, обусловленная последовательной переработкой различных видов отходов; - отсутствие структурных элементов для аккумулирования генерируемой энергии и ее выдачи потребителям. Задачей изобретения является повышение эффективности комплексной переработки отходов в тепловую энергию посредством генерации и сжигания биогаза, продуктов очистки нефтесодержащих вод и сухого мусора для использования теплоты их сгорания, а также аккумулирования получаемой энергии. Технический результат изобретения состоится в разработке способа комплексной переработки сточных вод и мусора с целью их последующей рекуперации в тепловую энергию посредством генерации и сжигания биогаза, продуктов очистки нефтесодержащих вод и сухого мусора для использования теплоты их сгорания для нужд энергоснабжения, а также аккумулирования энергии и равномерной ее отдачи потребителям. Число, назначение и работа функциональных единиц станции обеспечивают полное и комплексное решение поставленной задачи. Возможны следующие варианты исполнения данной станции: самоходное или несамоходное судно, стационарная станция блок-контейнерного исполнения, мобильная станция на автотранспортных платформах. Подобная станция может быть использована для комплексной переработки и очистки загрязняющих сточных вод и мусора, а также генерации тепло- и электроэнергии для отдельных предприятий, организаций, муниципальных образований, военных городков, удаленных баз отдыха, малых населенных пунктов сельских районов, малонаселенных северных территорий, в качестве дублирующих и вспомогательных, а также на время строительства мусороперерабатывающих заводов. Предлагаемое изобретение позволит обеспечить полную комплексную переработку отходов и их рекуперацию посредством генерации и сжигания биогаза, продуктов очистки нефтесодержащих вод и сухого мусора с последующем использованием полученной при сгорании теплоты в целях равномерного снабжения как тепловой, электрической, так и механической энергиями, а также улучшит экологическую и энергетическую обстановки. Фигура 1 представляет собой структурную схему станции комплексной переработки отходов. Схема выполнена в виде прямоугольников в качестве графических обозначений элементов, связанных функционально линиями перемещения: поступающих отходов, продуктов переработки, очищенных продуктов и рабочих веществ. Части схемы сгруппированы в три отдельных и последовательно связанных блока: принимаемые на переработку и собственные отходы станции (поз.1), перерабатывающий комплекс (поз.10) и энергетический комплекс (поз.18). Принимаемые на переработку и собственные отходы станции включают сточные воды (поз.2), подразделенные на фекальные (поз.3) и бытовые (поз.4); бытовые отходы (поз.5); сухой мусор (поз.6); нефтесодержащие воды (поз.7), имеющие в своем составе судовые подсланевые воды, а также нефтесодержащие воды от мойки оборудования (поз.8) и воды от мойки и зачистки грузовых танков нефтеналивных судов (поз.9). Перерабатывающий комплекс состоит из цистерны запаса сточных вод (поз.11), а также ряда установок: подготовки сточных вод (поз.12), очистки и обеззараживания сточных вод (поз.13), сортировки отходов (поз.14), анаэробного сбраживания (поз.15), станции очистки нефтесодержащих вод (поз.16) и обезвоживания (поз.17), а также озонаторного агрегата (поз.24) с блоком подготовки воздуха (поз.25). Энергетический комплекс имеет в своем составе установку газоочистки (поз.19), автономный паровой котлоагрегат (поз.20) (либо группу главных (поз.21) и вспомогательных (поз.22)). Рабочее тело - пар - подается от котлоагрегата к группам устройств и агрегатов и используется для различных нужд: а) теплоснабжения (поз.28) групп внешних и внутренних потребителей, а также на нужды перерабатывающего комплекса; б) электрогенерирующих устройств (поз.29), включающих паровые поршневые электрогенераторы, паровые турбогенераторы. Также в группу этих устройств входят автономные дизельные и газогенераторные агрегаты. Электроэнергия поступает на главный распределительный щит (поз.30), откуда подается внешним и внутренним потребителям. Отработавший пар и конденсат подается через конденсационную установку (поз.23) для питания котлоагрегата. Блок аккумулирования энергии состоит из электролизера (поз.26), разлагающего воду на кислород и водород, и газгольдера (поз.27). Результат достигается тем, что поступающие на переработку отходы проходят комплексную обработку в соответствии с принципиальной схемой станции комплексной переработки отходов, представленной на фигуре 1 следующим образом. Сточные воды (поз.2) из цистерны запаса сточных вод (поз.11) поступают на установку подготовки сточных вод (поз.12), где происходит разделение твердой и жидкой фаз, а также отделение и подготовка органического субстрата необходимой влажности. Далее субстрат направляется в установку анаэробного сбраживания (поз.15), где происходит генерация горючего биогаза и сопутствующих продуктов: шлама (органического удобрения, которое сдается потребителям либо после обезвоживания на установке поз.17 подвергается сжиганию в котлоагрегате) и жидкой фазы, которая смешивается с водой, отделенной на предыдущей стадии, и направляется в установку очистки и обеззараживания сточных вод с использованием озонирования (поз.13). Атмосферный воздух поступает через блок подготовки воздуха (поз.25) в озонаторный агрегат (поз.24), где преобразуется в высококонцентрированную озоно-воздушную смесь. Очищенная вода сливается в водоем или направляется потребителям технической воды, органические отходы установки очистки направляются в цистерну фекальных вод (поз.11). Бытовые отходы (поз.5) и сухой мусор (поз.6) поступают на установку сортировки отходов (поз.14): органический субстрат, направляемый на анаэробное сбраживание; сухие отходы, которые можно без подготовки сжигать в твердотопливной топке котлоагрегата (поз.20); неперерабатываемый на данной установке сухой мусор, который прессуется, складируется и сдается на дальнейшую переработку. Нефтесодержащие воды (поз.7) поступают на станцию очистки нефтесодержащих вод (поз.16), где разделяются на обводненный нефтепродукт, далее сжигаемый в котлоагрегате, и очищенную воду, которая впоследствии направляется в цистерну запаса сточных вод (поз.11). Биогаз, сухие сжигаемые отходы и обводненные нефтепродукты подвергаются высокотемпературному сжиганию в автономном паровом котлоагрегате (поз.20) на номинальном стабильном режиме с низким выбросом загрязняющих веществ. Дымовые газы перед выходом в атмосферу смешиваются с аммонийным азотом, который выделяется в цистерне запаса сточных вод (поз.11) и станции очистки сточных вод (поз.13), после чего пропускаются через установку газоочистки (поз.19) с улавливанием твердой и связыванием части газообразной фазы. Вода из устройств очистки дымовых газов с рН 3...5 возвращается в цистерну запаса сточных вод (поз.11), где частично их обеззараживает. Полученный энергоноситель - водяной пар высоких параметров - непосредственно используется в целях теплоснабжения (поз.28) и для нужд электроэнергетических устройств(поз.29, 30). Отработавший пар направляется в конденсационную установку (поз.23), что позволяет повысить к.п.д. паросиловой установки, где происходит утилизация его остаточной теплоты и вторичное использование конденсата для питания котлоагрегатов (поз.20, 21 и 22). В целях обеспечения надежности, автономности и энергонезависимости в состав станции включены автономные дизельные и газогенераторные агрегаты. Для аккумулирования энергии, образующейся при снижении потребления электроэнергии сторонними потребителями, избыточная ее часть направляется на электролиз воды в электролизер (поз.26), где происходит ее разложение на кислород, направляемый в озонаторный агрегат (поз.24) с целью повышения концентрации озона в генерируемой озоно-воздушной смеси, и водород, накапливаемый в газгольдере и по мере необходимости сжигаемый в котлоагрегате (поз.20). Таким образом, число, назначение и работа функциональных единиц станции обеспечивают полное и комплексное решение поставленной задачи. Возможны следующие варианты исполнения данной станции: самоходное или несамоходное судно, стационарная станция блок-контейнерного исполнения, мобильная станция на автотранспортных платформах. Подобная станция может быть использована для комплексной переработки и очистки загрязняющих сточных вод и мусора, а также генерации тепло- и электроэнергии для отдельных предприятий, организаций, муниципальных образований, военных городков, удаленных баз отдыха, малых населенных пунктов сельских районов, малонаселенных северных территорий, в качестве дублирующих и вспомогательных, а также на время строительства мусороперерабатывающих заводов. Предлагаемое изобретение позволит обеспечить полную комплексную переработку отходов и их рекуперацию посредством генерации биогаза и очистки нефтесодержащих вод с последующем использованием полученной при сгорании теплоты в целях снабжения как тепловой, электрической, так и механической энергиями, а также улучшит экологическую и энергетическую обстановки.
Вторичные ресурсы
(нажмите чтобы развернуть)
Пар, энергия
Требования
(нажмите чтобы развернуть)
дополнительных требований не предъявляется
Ограничения
(нажмите чтобы развернуть)
ограничений не предусмотрено
Оценка
(нажмите чтобы развернуть)
Тип оценки
Оценка
Оценка экологического эффекта
Высокая
Прикрепленные файлы
1
Схема
Распечатать информацию
Назад